|
|---|


近日,曲靖市師宗縣人民醫院組織信息科對我司HJ系列設備運行兩月有余的子母時鐘系統進行了系統的竣工驗收,驗收組圍繞對GPS子母時鐘系統的同步精度、授時精度、用戶終端數量、NTP服務器的守時性能、電子時鐘通訊正常狀態、同步精度,監控軟件內容等幾個方面進行了嚴格的標準驗收工作,通過嚴格的標準驗收流程,時鐘系統整體狀態良好,各項數據指標均達到或超過了招標參數要求;驗收組對此表示滿意。

師宗縣人民醫院此次時鐘系統需求主要集中在以下三個方面:
1、全院內網計算機服務器系統時間同步,主要設備集中為:HIS系統、LIS系統、電子病歷、PACS、呼叫系統等業務系統,醫護辦公電腦、儲存類服務器等時間的不一致;
2、為全院的弱電系統,如視頻監控系統、弱電門禁系統等提供精準、統一的時間信息,便于事后事件順序的調查、分析;
3、為全院門診大廳、胸痛中心、護士站、醫院走廊、候診區、收費處等重要的場合安裝不同的電子時鐘時間提供同步的時間信號,為醫護、患者提供準確的北京時間參考;從師宗縣人民醫院的實際需求出發,我司經過現場、遠程調查了解現場情況,制定了可靠、實用的時鐘系統同步方案,清單、配置,提供給用戶審查;經過反復比對各家提交的方案,根據得分的最高原則,醫院信息科最終決定采用我司的系統方案來為該院組建時鐘同步系統。
此次為師宗縣人民醫院提供的單面數字子鐘共計有24臺、雙面數字子鐘有28臺、NTP網絡時間服務器一臺,GPS衛星接收天線一根、軟件一套等附件若干。

技術實時方案介紹:
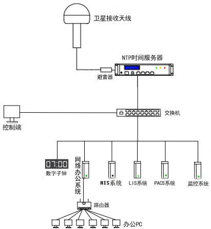
1、服務器的安裝標準:將NTP網絡時間服務器安裝全院信息機房中,通過GPS衛星接收天線固定在室外接收衛星時間信號,天線與設備連接處采用避雷器保護設備免受雷電影響。
2、內網系統時間的同步方式:
將網線一端接入NTP網絡時間服務器授時網卡中,另一端接入內網交換機中,所有服務器、辦公電腦終端為windows系統,將時間獲取地址指向NTP網絡時間服務器的授時IP地址,點擊立即同步,顯示成功即可實現了自動更新同步時間,保證了全網設備時間的一致性。
3、電子時鐘的同步方式:
將分布在全院不同區域的電子時鐘分別通過網絡交換機方式進行組網,網線一端接入NTP時間服務器授時網口,另一端接入電子時鐘的網絡交換機內,因所有電子時鐘內有獨立的IP地址,用戶只需將服務器的授時IP網段與電子時鐘的IP網段修改為同一個網段即可,實現電子時鐘定期(默認10秒鐘)訪問NTP時間服務器一次,以獲取標準的時間信息,實現全網電子時鐘時間的統一性。

經過兩個多月的穩定運行,為醫護人員開展工作提供了非常便捷的信息化服務,得到了使用部門人員的一致認可與贊揚,后期我司將開展定期的售后回訪服務,掌握時鐘系統的運行狀態,了解用戶的不同需求,為產品的不斷更新升級提供可靠的意見服務于院方,更好的服務廣大醫療用戶,北京泰福特電子科技有限公司(醫療事業部)熱忱歡迎每位用戶的來電垂詢!
掃一掃咨詢微信客服